生活垃圾滲濾液濾干后的污泥是否屬于危廢?請幫忙給出具體的證明資料 答 :固體廢物是否屬于危險廢物,一般首先查詢《國家危險廢物名錄》,若名錄中有即屬于危險廢物。若名
來源:中藍環保 發布時間:2016-01-16 瀏覽次數:
導讀:中藍環保股份有限公司針對超純水設備水處理系統在醫藥衛生行業中的應用已經有了新方案。據悉,制藥用水較以往有很大進步,因超純水設備使用范圍不同而分為純化水、注射用水及滅菌注射用水,由模塊化水處理設備、清洗與產成水存儲設備、分配泵及管網等組成。詳細方案請閱讀本文。
水是藥物生產中用量大、使用廣的一種基本原料,用于生產過程及藥物制劑的制備,制藥用水是制藥業的生命線。隨著科學技術的不斷進步,有關制藥用水的制備技術也發生了革命性的改變。在世界許多發達國家如美國,注射用水必須由蒸餾工藝制備這一局限早已被突破,技術更先進、更節能、品質更穩定可靠的高純水及其制備工藝早已經得到正式確認,成為醫用純化水的標準制備方法之一。
制藥用水較以往有很大進步,因超純水設備使用的范圍不同而分為純化水、注射用水及滅菌注射用水,首次將過去的蒸餾水改為純化水,并且對純化水具體定義為“純化水為采用蒸餾法、離子交換法、反滲透法或其它適宜的方法制得供藥用的水”,更為重要的是,新的國家藥典將注射用水定義為“純化水經蒸餾所得的水”,從而使RO技術進入注射用水制備過程成為可能,制約用水技術上朝國際先進域邁進了一大步。
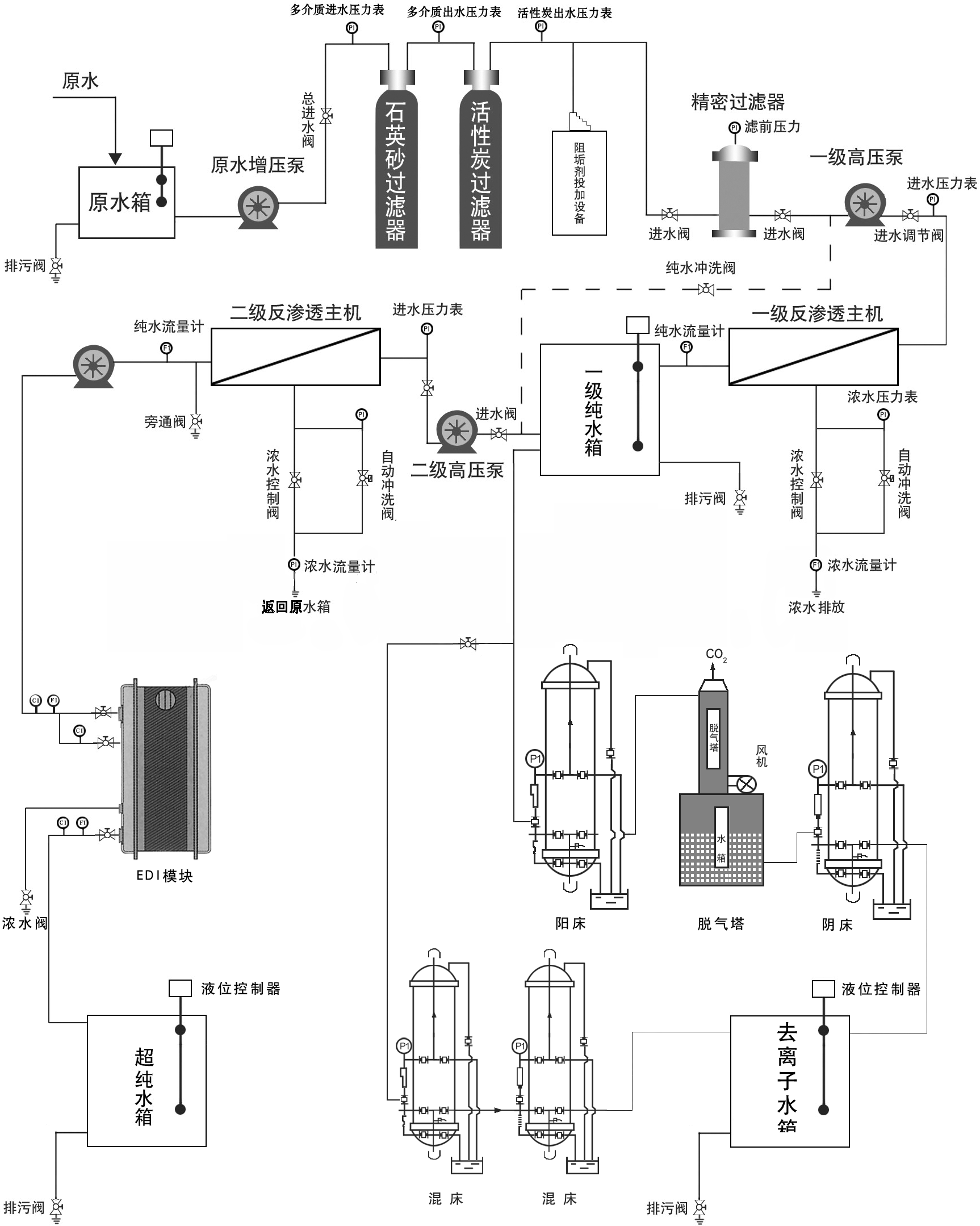
純化水、注射用水系統是由模塊化水處理設備、清洗與產成水存儲設備、分配泵及管網等組成的。以下描述為水處理系統設備為主,系統流程圖如下:

超純水設備水處理系統在醫藥衛生行業中的應用
原水水質必須滿足飲用水標準。通過自來水管網自有壓力或經二次加壓后待處理水進入預處理系統,濾后水進入帶有保安筒式過濾器的兩級RO系統,滲透水再經過臭氧徹底消毒進入純化水儲罐,經過紫外線式殘余臭氧脫除器去除所有剩余臭氧,由純化水外輸泵送到用水點,完成純化水生產過程。水箱中的純化水經由外輸水泵不斷循環,并在循環過程中進行持續消毒,保證純化水水質恒久不變。
超純水設備采用先進的連續電去離子深度凈化工藝。部分純化水送入后段單元,即EDI單元;在EDI單元中離子進一步被脫除,出水在經過精密筒式過濾器后進入帶有蒸汽拌熱的注射用水儲罐,再由注射水外輸泵送到板式換熱器冷卻后進入注射用水管網。
純化水和注射用水均有回流到儲水箱,當用水點不用水時實現自循環。整個系統通過PLC集中控制,實現自動運行。
一般的生物制藥行業的超純水的常規設計方式如下
1、原水箱→原水增壓泵→石英砂過濾器→活性碳過濾器→軟水器→保安過濾器→反滲透系統→中間水箱→粗混合床→精混合床→純水箱→純水泵→紫外線殺菌器→拋光混床→精密過濾器→用水對象 (≥18MΩ.CM)(傳統工藝)
2、原水箱→原水增壓泵→石英砂過濾器→活性碳過濾器→軟水器→保安過濾器→反滲透→中間水箱→水泵→EDI裝置→純化水箱→純水泵→紫外線殺菌器→拋光混床→0.2或0.5μm精密過濾器→用水對象(≥18MΩ.CM)(新工藝)
3、原水箱→原水增壓泵→石英砂過濾器→活性碳過濾器→軟水器→保安過濾器→一級反滲透→加藥機(PH調節)→中間水箱→二級反滲透(正電荷反滲膜)→純水箱→純水泵→EDI裝置→紫外線殺菌器→0.2或0.5μm精密過濾器→用水對象(≥17MΩ.CM)(新工藝)
4、原水箱→原水增壓泵→石英砂過濾器→活性碳過濾器→軟水器→保安過濾器→反滲透系統→中間水箱→水泵→EDI裝置→純水箱→純水泵→紫外線殺菌器→0.2或0.5μm精密過濾器→用水對象(≥15MΩ.CM)(新工藝)
5、原水箱→原水增壓泵→石英砂過濾器→活性碳過濾器→軟水器→保安過濾器→反滲透系統→中間水箱→純水泵→粗混合床→精混合床→紫外線殺菌器→精密過濾器→用水對象 (≥15MΩ.CM)(傳統工藝)
6、原水箱→原水增壓泵→石英砂過濾器→活性碳過濾器→軟水器→保安過濾器→反滲透系統→純水箱→混床增壓泵→超純水箱→10MΩ.CM用水點
上一篇: 環保企業正在向做大做強跨越
生活垃圾滲濾液濾干后的污泥是否屬于危廢?請幫忙給出具體的證明資料 答 :固體廢物是否屬于危險廢物,一般首先查詢《國家危險廢物名錄》,若名錄中有即屬于危險廢物。若名
《河南省水污染防治條例》,都有哪些重點呢?條例提到,河南省實行水環境保護目標責任制和考核評價制度,結果向社會公開。
《河南省水污染防治條例》已經河南省第十三屆人民代表大會常務委員會第十次會議于2019年5月31日審議通過,現予公布,自2019年10月1日起施行。 河南省人民代表大會常務委員
農村水環境市場化治理的關鍵影響因素 我國農村污水處理與城市污水處理存在很大程度上的不同。單個農村、鄉鎮污水量難以形成規模,往往很難吸引到社會資本,這就需要政府投